Товар сертифицированМежповерочный интервал: 16 лет
Получить консультацию
Наведите телефон на QR код
Ваша заявка отправлена
Менеджер перезвонит вам в ближайшее время
Ваша заявка не отправлена
Произошла ошибка
Трансформаторы тока ТВ (далее – трансформаторы) предназначены для преобразования переменного тока в электрических цепях с целью передачи сигнала измерительной информации приборам измерения, защиты, автоматики, сигнализации и управления.
Принцип действия трансформаторов основан на законе электромагнитной индукции. Ток первичной обмотки (обмоткой трансформатора служит высоковольтный ввод выключателя силового трансформатора или линейный ввод, а также высоковольтный кабель или шина) трансформатора создает переменный магнитный поток в магнитопроводе, вследствие чего во вторичной обмотке создается ток, пропорциональный первичному току. Для получения различных коэффициентов трансформации вторичная обмотка может иметь несколько ответвлений. Трансформаторы с несколькими вторичными обмотками могут иметь различные коэффициенты трансформации и различные значения номинального вторичного тока. Трансформаторы могут иметь выводы вторичных обмоток из гибкого многожильного провода.
Стороны трансформатора, соответствующие первичной цепи, обозначены Л1 и Л2 (либо только Л1 или Л2).
Трансформаторы имеют ряд модификаций, отличающихся классами точности, значениями первичного и вторичного токов, нагрузок, количеством вторичных обмоток, габаритными размерами, массой, наружной изоляцией, вариантами крепления. Структура обозначения трансформаторов приведена на рисунке 1.
Трансформаторы, выпускаемые в литом корпусе, который выполнен из изоляционного материала, имеют возможность пломбирования вторичных контактов.
Нанесение знака поверки на средство измерений не предусмотрено, знак поверки в виде оттиска поверительного клейма наносится в паспорт.
На трансформаторах размещена табличка технических данных. Заводской номер в виде цифрового обозначения, состоящего из арабских цифр, наносится на табличку технических данных методом термотрансферной печати – для трансформаторов внутренней установки и методом рельефного изображения – для трансформаторов наружной установки.
Межповерочный интервал – 16 лет.
ТУ16 - 2004 ОГГ.671 237.049 ТУ
Класс напряжения, кВ0.66
Класс точности0,2S, 0,5, 0,2, 0,5S
Климатическое исполнениеУХЛ2
Номинальный первичный ток, А1000—40000
Технические характеристики трансформаторов ТВ-24-X
Наименование параметра
Значение
Номинальное напряжение, кВ
0,66 - 750
Номинальная частота переменного тока, Гц
50
Номинальный первичный ток, А
1000 - 40000
Номинальный вторичный ток, А
1; 2; 5
Класс точности вторичных обмоток:
для измерений по ГОСТ 7746
0,2S; 0,2; 0,5S; 0,5
для защиты:
по ГОСТ 7746
5Р; 10Р
по ГОСТ Р МЭК 61869-2
5PR; 10PR
Номинальная вторичная нагрузка, В∙А, вторичных обмоток при cos φ = 0,8 (нагрузка индуктивно-активная)
1 - 150
Номинальная предельная кратность вторичной обмотки для защиты
2 - 100
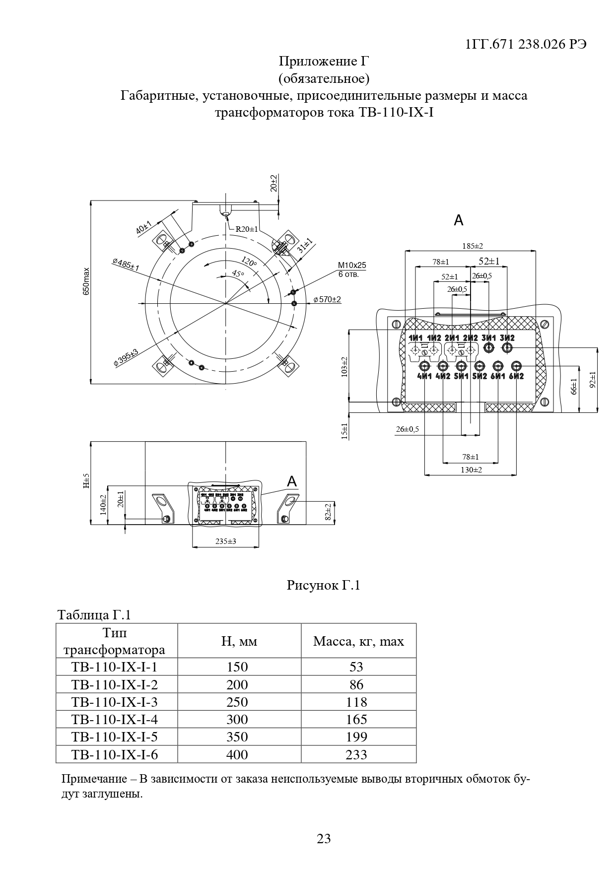
Примечание. Количество вторичных обмоток, их назначение, классы точности, значения номинальных вторичных нагрузок, номинального вторичного тока, номинальной предельной кратности вторичных обмоток для защиты и номинального коэффициента безопасности приборов вторичных обмоток для измерений уточняются в заказе.
3D-модель-ТВ-24-X
Опросный лист ТВ
Сертификаты ТВ
Руководство по эксплуатации Трансформаторы тока ТВ
Трансформаторы серии ТВ подходят для замены трансформаторов марок ТВТ, ТВ-ЭК М1, ТВ-СЭЩ, ТВ-СВЭЛ, SB 0,8.
Новинки продукции
Трансформаторы тока ТЗЛМ-100 (250, 300, 450) х 590; ТЗЛМ-450х700